A fényképek csak tájékoztató jellegűek. Lásd a termék specifikációit

Kérjük, használjon latin karaktereket

Gyártó: ZIEHL

DRR10 - Fázisszekvencia relé - P222546

  • P222546
  • Terméktípus IP00 motor, IP20 elektronika
  • Dodatkowe informacje Üvegszállal erősített PBT anyag
  • Napięcie zasilania AC 400 V
  • Wykonanie IP55 / szereléstől és helyzettől függően
  • Funkcja wyjścia Kimenetek/Relék
  • Wartość mierzona Részleges impedancia védelem

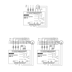
A DRR10 fázissorrend relék bekapcsoláskor mérik a fázisok sorrendjét, és szükség esetén 2 fázis váltással kapcsolják a mező forgását.

Az integrált PTC-monitor védi a motort a túlmelegedéstől.
Különösen olyan gépek és berendezések, amelyek változó helyeken, pl. építkezéseken. A szivattyúk, kompresszorok és porszívók mindig megfelelően működnek. Nem kell
többet keresni a hibák után, vagy nincs szükség a vezetékek cseréjére.

A funkció áttekintése

  • hibás fázissorrend automatikus megváltoztatása hibásan csatlakoztatva
  • elkerülhető a motorok visszafelé futása
  • integrált PTC-védelem a motorhoz
  • engedélyezi az 10x motor bemenetét
  • DRRlima közvetlen bekapcsolásával. 3 x 12 A
  • bekapcsolási áramok 30 A / max. 4 s / 60 A / max. 1 s
  • nagyobb áramerősség külső kontaktorokkal
  • beépített védelem reléérintkezőknek
  • beépített túlmelegedés elleni védelem
  • ház biztosítékdobozba vagy kapcsolószekrénybe szereléshez, szerelési magasság 55 mm

Ajánlatkérés küldése

Érdekel ez a termék? További információra vagy egyedi árajánlatra van szüksége?

Lépjen kapcsolatba velünk
Kérdezzen a termékről close
Köszönjük az üzenetét Amint lehet, válaszolunk
Kérdezzen a termékről close
Böngésszen

Add to wishlist

Musisz być zalogowany/a

  • Terméktípus IP00 motor, IP20 elektronika
  • Dodatkowe informacje Üvegszállal erősített PBT anyag
  • Napięcie zasilania AC 400 V
  • Wykonanie IP55 / szereléstől és helyzettől függően
  • Funkcja wyjścia Kimenetek/Relék
  • Wartość mierzona Részleges impedancia védelem

A DRR10 fázissorrend relék bekapcsoláskor mérik a fázisok sorrendjét, és szükség esetén 2 fázis váltással kapcsolják a mező forgását.

Az integrált PTC-monitor védi a motort a túlmelegedéstől.
Különösen olyan gépek és berendezések, amelyek változó helyeken, pl. építkezéseken. A szivattyúk, kompresszorok és porszívók mindig megfelelően működnek. Nem kell
többet keresni a hibák után, vagy nincs szükség a vezetékek cseréjére.

A funkció áttekintése

  • hibás fázissorrend automatikus megváltoztatása hibásan csatlakoztatva
  • elkerülhető a motorok visszafelé futása
  • integrált PTC-védelem a motorhoz
  • engedélyezi az 10x motor bemenetét
  • DRRlima közvetlen bekapcsolásával. 3 x 12 A
  • bekapcsolási áramok 30 A / max. 4 s / 60 A / max. 1 s
  • nagyobb áramerősség külső kontaktorokkal
  • beépített védelem reléérintkezőknek
  • beépített túlmelegedés elleni védelem
  • ház biztosítékdobozba vagy kapcsolószekrénybe szereléshez, szerelési magasság 55 mm
Hozzászólások (0)