DRR10 - Phase-Sequence Relay - P222546 | DACPOL Poland
DRR10 - Phase-Sequence Relay - P222546 | DACPOL Poland
DRR10 - Phase-Sequence Relay - P222546 | DACPOL Poland

Photos are for informational purposes only. View product specification

please use latin characters

Manufacturer: ZIEHL

DRR10 - Phase-Sequence Relay - P222546

  • P222546
  • Product Type IP00 motor, IP20 electronics
  • Additional information PBT material reinforced with glass fiber
  • Supply voltage AC 400 V
  • Execution IP55 / depending on mounting and position
  • Output function Outputs/Relays
  • Measured value Partial impedance protection

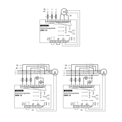
Phase-sequence relays DRR10 measure the sequence of the phases when being switched on and switch - if necessary - the rotation of the field by changing 2 phases.

The integrated PTC-monitor protects the motor from overheating.
Applications are especially machines and equipment, that is operated at variable locations e.g. at building sites. Pumps, compressors and vacuum cleaners always run correctly. No
more search for faults or change of wiring necessary.

Overview of Function

  • automatic change of wrong phase-sequence when connected falsely
  • running backward of motors is avoided
  • integrated PTC-protection for motor
  • enable-input for direct switching on/off of the motor with DRR 10
  • max. 3 x 12 A
  • switch-on currents 30 A / max. 4 s / 60 A / max. 1 s
  • higher currents with external contactors
  • integrated protection for relay contacts
  • integrated protection from over-temperature
  • housing for mounting in fuse-boxes or switchgearcabinets, mounting height 55 mm

Send an inquiry

Are you interested in this product? Do you need additional information or individual pricing?

Contact us
ASK FOR THE PRODUCT close
Thank you for sending your message. We will respond as soon as possible.
ASK FOR THE PRODUCT close
Browse

Add to Wishlist

You must be logged in

  • Product Type IP00 motor, IP20 electronics
  • Additional information PBT material reinforced with glass fiber
  • Supply voltage AC 400 V
  • Execution IP55 / depending on mounting and position
  • Output function Outputs/Relays
  • Measured value Partial impedance protection

Phase-sequence relays DRR10 measure the sequence of the phases when being switched on and switch - if necessary - the rotation of the field by changing 2 phases.

The integrated PTC-monitor protects the motor from overheating.
Applications are especially machines and equipment, that is operated at variable locations e.g. at building sites. Pumps, compressors and vacuum cleaners always run correctly. No
more search for faults or change of wiring necessary.

Overview of Function

  • automatic change of wrong phase-sequence when connected falsely
  • running backward of motors is avoided
  • integrated PTC-protection for motor
  • enable-input for direct switching on/off of the motor with DRR 10
  • max. 3 x 12 A
  • switch-on currents 30 A / max. 4 s / 60 A / max. 1 s
  • higher currents with external contactors
  • integrated protection for relay contacts
  • integrated protection from over-temperature
  • housing for mounting in fuse-boxes or switchgearcabinets, mounting height 55 mm
Comments (0)