


Jūs turite būti prisijungę
Category
Nuotraukos yra skirtos tik informaciniams tikslams. Peržiūrėkite produkto specifikaciją
please use latin characters
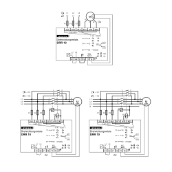
Fazių sekos relės DRR10 matuoja fazių seką įjungus ir, jei reikia, perjungia lauko sukimąsi keisdamos 2 fazes.
Integruotas PTC monitorius apsaugo variklį nuo perkaitimo.
Taikoma ypač mašinos ir įranga, kuri eksploatuojama įvairiose vietose, pvz. statybvietėse. Siurbliai, kompresoriai ir dulkių siurbliai visada veikia tinkamai. Nereikia
nebeieškoti gedimų ar keisti laidų.
Funkcijų apžvalga
Ar Jūs domina šis produktas? Ar Jums reikia papildomos informacijos ar individualaus pasiūlymo?
tu turi būti prisijungęs
Fazių sekos relės DRR10 matuoja fazių seką įjungus ir, jei reikia, perjungia lauko sukimąsi keisdamos 2 fazes.
Integruotas PTC monitorius apsaugo variklį nuo perkaitimo.
Taikoma ypač mašinos ir įranga, kuri eksploatuojama įvairiose vietose, pvz. statybvietėse. Siurbliai, kompresoriai ir dulkių siurbliai visada veikia tinkamai. Nereikia
nebeieškoti gedimų ar keisti laidų.
Funkcijų apžvalga
Jūsų atsiliepimo įvertinimas negali būti išsiųstas
Pranešti apie komentarą
Pranešimas apie atsiliepimą išsiųstas
Jūsų pranešimas apie atsiliepimą neišsiųstas
Parašyti savo atsiliepimą
Atsiliepimas išsiųstas
Jūsų atsiliepimas neišsiųstas