Fotos dienen nur zu Informationszwecken.

please use latin characters

Hersteller: ZIEHL

DRR10 - Phasenfolgerelais - P222546

  • P222546
  • Produkttyp IP00-Motor, IP20-Elektronik
  • Zusätzliche Information Glasfaserverstärktes PBT-Material
  • Versorgungsspannung AC 400 V
  • Ausführung IP55 / abhängig von Montage und Position
  • Ausgangsfunktion Ausgänge/Relais
  • Gemessener Wert Teilimpedanzschutz

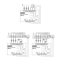
Phasenfolgerelais DRR10 messen beim Einschalten die Phasenfolge und schalten bei Bedarf die Drehrichtung durch Vertauschen von 2 Phasen um.

Der integrierte PTC-Wächter schützt den Motor vor Überhitzung.
Anwendungsgebiete sind insbesondere Maschinen und Anlagen, die an variablen Standorten, z.B. auf Baustellen, betrieben werden. Pumpen, Kompressoren und Staubsauger laufen immer einwandfrei. Keine
Fehlersuche oder Verdrahtungsänderungen mehr nötig.

Funktionsübersicht

  • Automatische Änderung der falschen Phasenfolge bei falschem Anschluss
  • Rückwärtslaufen von Motoren wird vermieden
  • Integrierter PTC-Schutz für den Motor
  • Enable-Eingang zum direkten Ein-/Ausschalten des Motors mit DRR 10
  • max. 3 x 12 A
  • Einschaltströme 30 A / max. 4 s / 60 A / max. 1 s
  • Höhere Ströme mit externen Schützen
  • Integrierter Schutz für Relaiskontakte
  • Integrierter Schutz vor Übertemperatur
  • Gehäuse für den Einbau in Sicherungskästen oder Schaltschränke, Einbauhöhe 55 mm

Senden Sie eine Anfrage

Interessieren Sie sich für dieses Produkt? Benötigen Sie zusätzliche Informationen oder individuelle Preise?

Kontaktiere uns
FRAGEN SIE NACH DEM PRODUKT close
Vielen Dank für die Zusendung Ihrer Nachricht. Wir werden so schnell wie möglich antworten.
FRAGEN SIE NACH DEM PRODUKT close
Durchsuche

Zur Wunschliste hinzufügen

Sie müssen eingeloggt sein

  • Produkttyp IP00-Motor, IP20-Elektronik
  • Zusätzliche Information Glasfaserverstärktes PBT-Material
  • Versorgungsspannung AC 400 V
  • Ausführung IP55 / abhängig von Montage und Position
  • Ausgangsfunktion Ausgänge/Relais
  • Gemessener Wert Teilimpedanzschutz

Phasenfolgerelais DRR10 messen beim Einschalten die Phasenfolge und schalten bei Bedarf die Drehrichtung durch Vertauschen von 2 Phasen um.

Der integrierte PTC-Wächter schützt den Motor vor Überhitzung.
Anwendungsgebiete sind insbesondere Maschinen und Anlagen, die an variablen Standorten, z.B. auf Baustellen, betrieben werden. Pumpen, Kompressoren und Staubsauger laufen immer einwandfrei. Keine
Fehlersuche oder Verdrahtungsänderungen mehr nötig.

Funktionsübersicht

  • Automatische Änderung der falschen Phasenfolge bei falschem Anschluss
  • Rückwärtslaufen von Motoren wird vermieden
  • Integrierter PTC-Schutz für den Motor
  • Enable-Eingang zum direkten Ein-/Ausschalten des Motors mit DRR 10
  • max. 3 x 12 A
  • Einschaltströme 30 A / max. 4 s / 60 A / max. 1 s
  • Höhere Ströme mit externen Schützen
  • Integrierter Schutz für Relaiskontakte
  • Integrierter Schutz vor Übertemperatur
  • Gehäuse für den Einbau in Sicherungskästen oder Schaltschränke, Einbauhöhe 55 mm
Kommentare (0)